Pflaugis - Arcade
© Pflaugis - Arcade 2026 / Letztes Update: 14.01.2026

Die Welt der Arcade Games....

Pac Man, Asteroids, Galaxian, Galaga, Missile Command, Frogger, Phoenix, Battle Zone, Hang on, Outrun... ...schöne Erinnerungen an eine schöne Zeit...
Do! RunRun - Original Do! RunRun - Original
Wo fing ich an… Zuerst mal musste ich einen Anschlussadapter bauen. Ein Blick in die Piniouts verriet dass das Board einen externen Verstärker braucht. Diesen kann man als Bausatz, oder bereits als fertig zusammengebaut erwerben. Ich hatte das so gemacht, dass ich den externen Verstärker an die Verkabelung des Hellomatadapers eingebaut hatte. Der Verstärker selbst ist etwas empfindlich zu regeln. Dachte das es durch den Ausbau des R1 Widerstandes besser wird, aber dem war nicht so.
Die Platine lief nun soweit, allerdings hatte sie noch keinen Ton, da die Leiterbahnen beschädigt waren. Auch die Leiterbahn für den coin switch counter. Also hatte ich mich erst mal dran gemacht die Leiterbahnen zu flicken. Die Pinouts wurden mit einer Kupferfolie überzogen die sehr gut hält. Daran hatte ich dann die Kabel angelötet und die Leiterbahnen entsprechend verbunden. Auch hatte ich den Kleber mit einem Heisluftföhn vorsichtig entfernt. Darunter sah man deutlich dass Leiterbahnen warum auch immer durchtrennt wurden.
Das nächste Problem war der Coin in. Das Coin-in ist nämlich bei vielen Universalboards total dämlich gemacht. Die Coinswitches bekommen die 5V über den Coincounter und schalten nach GND. Ist der Coincounter nicht angeschlossen, fehlen die 5V am Eingangspin der PCB. Die Coin-Eingänge haben keinen Pullup nach +5V, nur eine Diode in Sperrichtung. Somit ist kein Credit möglich. Abhilfe schafft ein 1k-Widerstand parallel zu dieser Diode. Diesen hatte ich eingelötet.
Nun funktionierte schonmal der Sound und der Coin in. Was bleibt waren die Garfikfelhler. Zusammenfassend mal ein Video:
Nun ging es weiter mit den Grafikfehlern. Zu sehen war ein gestreiftes Universal Logo und gestreifte Gegner.
Zuerst hatte ich die ROMs alle nacheinander aus dem Board gebaut und die Checksummen geprüft. Dazu mussten die ROMs ausgelesen werden. Danach kann man mit dem Programm “RomWizard” über google die Checksummen suchen und überprüfen. In meinem Fall waren die ROMs alle in Ordnung.
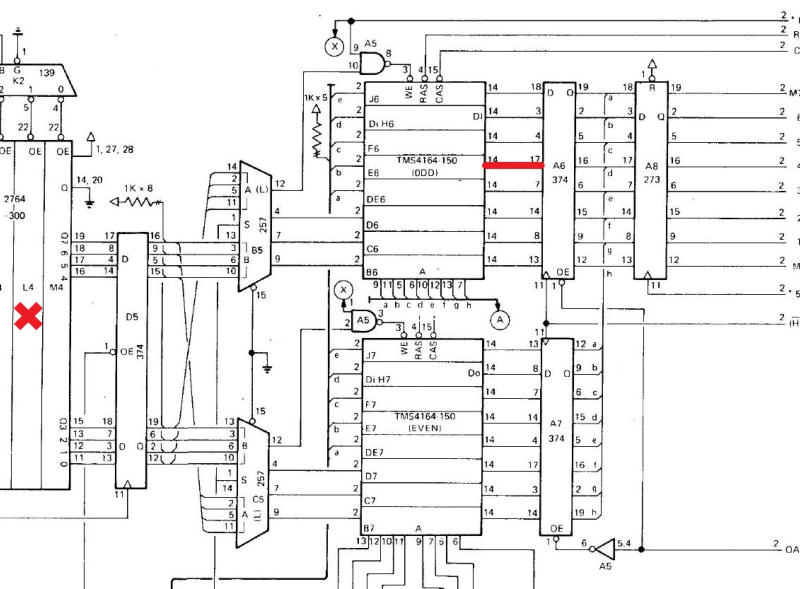
Für die nächsten Schritte einen herzlichen Dank an den User Astrocade, der mir dabei geholfen hatte den Fehler zu finden. Zuerst schauten wir uns den Schaltplan an.
Um ganz sicher zu sein hatten wir den Eprom L4 nach kurzem Datenabgleich (um zu sehen ob die Versionen stimmen) nochmal mit den Daten aus dem MAME ROM überschrieben. Der Fehler bestand allerdings weiterhin. Schließlich hatten wir die Datenleitungen der 4 Eproms (H4 / J4 / L4 und M4) überprüft da diese miteinander verbunden sind. Diese waren okay. PIN 22 hat kein Durchgang was in Ordnung ist. Da hier alles in Ordnung war hattenwir uns auf den Grafikbereich konzentriert:
Dabei hatten wir uns zunächst auf die Eproms die für die Grafik zuständig sind konzentriert. Dies waren die 4 Eproms in der Mite H4 / J4 / L4 und M4. Bereits in Eigeninitiative hatte Astrocade schonmal in den MAME Roms nachgeschaut wo denn die "gestreiften" Figuren enthalten sind. Dies war im Eprom L4. Um das kurz mal zu testen hatten wir den Eprom mal ausgebaut und auch untereinander mit H4 getauscht. So wurde der Fehler erst mal verschlimmbessert, was auch Absicht war um zu sehen, ob der Fehler mitwandert.
Zunächst hatten wir uns auf die DRAMs A5 / A6 / A7 angeschaut. Dort hatte mir Astrocade die PINs durchgegeben auf denen Signale (etwa 5V) anliegen sollten. Die PINs kann man aus dem Anschlussplan entnehmen. Das ganze wird mit dem Osziloscope durchgemessen. Die Signale waren alle außer an PIN 17 des A8 (SN74LS374N) in Ordnung. Das bit vom E6 pin14 floated bei 2,5V. Das ist nicht in Ordnung.
Am mittleren Bild sieht man das normale Signal, am rechten Bild zeigt das Osziloscope das schlechte Signal. Nun ist der Fehler eingekreist. Es ist also der A8 (SN74LS374N) oder der Baustein E6 (TMS4164-20NLJ). Hab mich entschieden den Baustein E6 zuerst zu ersetzen. Habe ihn also ausgelötet, einen Sockel eingelötet und den Baustein ersetzt. Den Baustein auf D6 hatte ich versehentlich ausgelötet (war auf falscher Spur) hatte ihn aber nach einer Prüfung mit dem Retro Chip Tester wieder mit einem Sockel eingesetzt.
Danach lief das Spiel wieder einwandfrei…
Materialeinsatz: - 2 x Elkos 16V 470µF - Kabel - Kupferklebefolie - 1 x IC Samsung KM4164A-20 - 2 x Sockel 16 pin
Vielen Dank an Astrocade, Samwhiskey, mikemcbike und mrdo aus dem arcade reloaded Froum für die Unterstützung bei der Reparatur.
Fehleranalyse: - kein Ton - defekte Leiterbahnen - Grafikfehler

Do! RunRun - Reparatur von Ton Grafik und Leiterbahnen:

Schon auf den ersten Blick sah man, dass diese Platine schon einiges hinter sich hat.
Zum einen war die Platine mit irgendeinem Kleber (vermutlich mit Absicht) verklebt worden, zum anderen waren einige Leiterbahnen und Kondensatoren beschädigt.
Zurück zum Blog Zurück zum Blog